|
||||||||||||||||||||||||||
| 三、型號標注說明 | ||||||||||||||||||||||||||
![]() |
![]() |
|||||||||||||||||||||||||
|
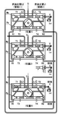
四、工作原理 右圖是液壓換向閥的工作原理示意圖。圖中T1~4口匯到同一個出口接貯油器。 位置1泵輸出的潤滑脂,從進油口S經主滑閥MP構成的通路被送向供油主管L1(管路Ⅰ),并且經先導滑閥Pp構成的通路加壓力于主滑閥的左端。 供油主管L2經T1口向貯油器開放。 供油主管L1的末端與回油口R1連接,當末端的壓力超過設定壓力,則把先導滑閥推向右側。 位置2先導滑閥Pp移動到右側,主滑閥Mp的左腔經T3口向貯油器開放,泵輸出的潤滑脂加壓于主滑閥的右端,將其推向左側,與主滑閥連接的指示桿上的觸頭撞擊行程開關LS,向電控柜發出信號使泵停止。 位置3主滑閥Mp移動到左側,完成換向動作,泵再次工作輸出的潤滑脂經主滑閥構成的通路被送向供油主管L2(管路Ⅱ),供油主管L1經T2口向貯油器開放。 |
||||||||||||||||||||||||||
| 五、外形尺寸 | ||||||||||||||||||||||||||
![]() |
||||||||||||||||||||||||||
![]() |
||||||||||||||||||||||||||
|
六、使用說明 YHF-L1型閥與流量585mL/min的泵相配,安裝于底板上。YHF-L2型閥與流量60和195mL/min的泵相配,安裝于泵體上。 YHF-L1型閥調整螺絲右旋設定壓力調高,左旋調低。YHF-L2型閥右旋設定壓力調低,左旋調高。 從泵體上拆卸YHL-L2型閥和拆卸YHF-L1型閥的蓋子時,應先將調整螺絲完全松開。 |
||||||||||||||||||||||||||
卓力工礦是國內知名YHF型液壓換向閥(20MPa)生產廠家,有豐富的經驗為客戶提供高品質的YHF型液壓換向閥(20MPa)及完善的售后服務,如果您想了解最新YHF型液壓換向閥(20MPa)價格或者更詳細信息,歡迎撥打服務熱線:
13280082001 18605374511.或者聯系在線客服:
點擊這里、立刻咨詢;我們攜程為您服務!
常見問題:YHF型液壓換向閥(20MPa)發貨時間? YHF型液壓換向閥(20MPa)售后保障? YHF型液壓換向閥(20MPa)訂貨需要提供什么信息?
產品標簽:YHF型液壓換向閥(20MPa)|
液壓換向閥工作原理
|


![[pics:title]](/uploads/allimg/141203/1J0213138-0-lp.jpg)





